地埋式一体化污水处理设备工艺流程及特点
时间:2020-04-20 09:40:17   作者:一体化污水处理设备厂家
一体化污水处理设备主要针对污水中多种污染物,降低COD等,可有效解决以往污水处理过程中的技术难点经处理后可达标排放。地埋式一体化污水处理设备工艺流程及特点如下:

地埋式一体化污水处理设备工艺流程:
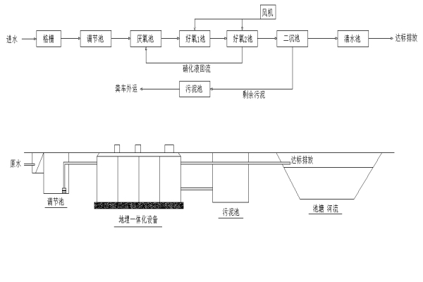
接自污水管网的污水经过调节池均质、均量后,通过提升泵输送到一体化污水处理设备。污水经过厌氧、好氧及沉淀消毒后,然后达标排放。系统中污泥排放进入贮泥池中,贮泥池中污泥由吸泥车定期清运到政府指定地点处理,如图所示。

地埋式一体化污水处理设备是一种运行经济、管理方便、控制简单、使用周期长的污水处理设备。该设备相比于传统的活性污泥法,具有如下优点:
(1)微生物菌群的生物活性高,单位体积内微生物量大,处理能力强;
(2)微生物菌群生长环境较稳定,提高了地埋式一体化污水处理设备运行性能的稳定性,增强了抗冲击能力;
(3)生物膜法氧利用系数高、池容小,地埋式一体化污水处理设备能耗低,节约建设及运营成本;
(4)剩余污泥产量小,减少污泥处置设施的建设;
(5)应用面广,可针对不同类型的污水建设或改造,不产生二次污染。